Zu einer hohen Qualität durch eine präzise Profilmaßbestimmung
Ohne exakte Profilmaße ist die Wahl einer geeigneten Sanierungslösung risikobehaftet und die angestrebte technische Nutzungsdauer von Linern fraglich. Fehlkonfektionierte Schlauchliner verursachen höhere Folgekosten als eine sachgerechte Sanierungsplanung. Wenn Liner die vielfach geforderte Lebensdauer von mindestens 50 Jahren erreichen sollen, muss die Qualität, die durch die am Markt vorhandene Technik erreicht werden kann, auch zum Einsatz kommen. Lasergestützte Deformationsmessungen haben sich für die Auswahl und Konfektionierung von Schlauchlinern in verschiedenen Profilen bewährt.


Schmies.eu Vakuumsaugfässer im Anhängerformat
Vakuumsaugfässer von Schmies.eu: robust, flexibel und - auf Wunsch - auch in kippbarer Ausführung. Die clevere Alternative zum Großfahrzeug.
Die Software IKAS evolution und die Inspektionskamera Orpheus ermöglichen präzise Laserscans, auch für nicht kreisrunde Profile wie Eiprofile. Der Laserscan erfolgt nach der optischen Inspektion, ohne zusätzlichen Montageaufwand. Die Ergebnisse der Lasermessungen werden von IKAS evolution analysiert und übersichtlich dargestellt, wobei Messwerte durch Videoaufzeichnungen überprüft werden können. Störende Einflüsse auf die Messergebnisse können durch Maskierungen eliminiert werden.
Der Mehrwert der Profilmaßbestimmung wird nachfolgend an ausgewählten Fallbeispielen aus der Praxis veranschaulicht. In diesen Beispielen wird gezeigt, wie die lasergestützte Deformationsmessung und die anschließende Auswertung durch die Software IKAS evolution erfolgreich zur Auswahl und Konfektionierung von Schlauchlinern und weiteren Sanierungsmaßnahmen eingesetzt wurden. Dabei wird auf verschiedene Profiltypen, einschließlich nicht kreisrunder Profile wie Eiprofile, eingegangen. Die Fallbeispiele demonstrieren die praktische Anwendung und die damit erzielten Ergebnisse, wobei die Vorteile der präzisen Laserscan-Technologie und deren Integration in den Sanierungsprozess deutlich werden. So wird gezeigt, wie die Erfassung und Analyse der Profilmaße in realen Szenarien dazu beitragen, kostspielige Fehler zu vermeiden und die angestrebte technische Nutzungsdauer der Linersysteme zu gewährleisten.
Praxisfall Magdeburg:
Im Kontext kontinuierlicher Sanierungs- und Erneuerungsmaßnahmen wurde die Frisch & Faust Tiefbau GmbH mit der Rehabilitation einer fast 100 Jahre alten Druckleitung beauftragt. Für die Planung und Ausführung eines geeigneten Verfahrens nahm Frisch & Faust eine sorgfältige Schadensanalyse des Altrohres vor.
Bei der Kamerainspektion der 600 m langen Druckleitung in der Rohrdimension DN 700 aus Gusseisen wurden Inkrustationen und Spongiose, eine materialspezifische Korrosionserscheinung, festgestellt. Dabei handelte es sich um eine Langzeitschädigung, da der korrosive Zersetzungsprozess sehr weit fortgeschritten war. Das Wandungsmaterial löste sich schichtweise auf und wurde vom Abwasser abgetragen. Die ursprüngliche Gestalt des Altbestandes blieb zwar erhalten, verlor jedoch durch das selektive Auflösen des Eisenanteils an Festigkeit. Somit lagen potenzielle Schwachstellen und damit eine erhöhte Bruchgefahr vor. Das Altrohr war nicht mehr mechanisch belastbar.
Für eine größtmögliche Ausführungssicherheit der angestrebten Rehabilitation wurde das reale Profilmaß über den gesamten Verlauf der Druckleitung bestimmt. Dazu wurde mit der Dreh- und Schwenkkopfkamera Orpheus von IBAK eine kontinuierliche, lasergestützte Profilmaßbestimmung vorgenommen. Die Messergebnisse dienten Frisch & Faust als Grundlage für die Sanierungsplanung. Für eine grabenlose Erneuerung von Druckleitungen, bei denen Korrosion zu Beschädigungen geführt haben, eignet sich das Swagelining-Verfahren. Dabei dient der Altbestand ausschließlich als Trasse ohne statische Funktion für den neuen Rohrstrang. Dementsprechend verbleibt die alte Druckleitung im Erdreich und fugiert lediglich als Hülle für das Neurohr. Da das Maß der Durchmesserreduzierung des Neurohres maßgeblich vom Innendurchmesser des Altrohres abhängig ist, war die genaue Kenntnis des Ist-Profils über den Haltungsverlauf relevant für die weitere Sanierungsplanung.
Durch die am voll rotationsfähigen Kamerakopf integrierten Laser wurde eine Profilmaßbestimmung über die gesamte Leitungslänge vorgenommen. Der Kamerafahrwagen fuhr dabei mit gleichmäßiger Geschwindigkeit von etwa 5 bis 7 cm/sek. Die auf diese Weise erfassten Laserpunkte wurden mit der Software IKAS evolution analysiert und durch Frisch & Faust ausgewertet. Durch den Laserscan der Druckleitung konnten Daten und damit Erkenntnisse gewonnen werden, die über eine rein optische Inspektion hinausgehen. Die Messdatenanalyse ergab u.a. den minimal gemessenen Durchmesser von 692 mm. In Kenntnis des maximalen und minimalen Durchmessers über die gesamte Länge der Druckleitung wurde eine darauf abgestimmte Auswahl des PE-Rohres vorgenommen.
Für das Sanierungskonzept in Magdeburg wurde sowohl eine geodätisch exakte Verlaufsmessung als auch eine Profilmaßbestimmung über die gesamte Länge der Druckleitung vorgenommen. Beide Vermessungen wurden mit der Dreh- und Schwenkkopfkamera Orpheus realisiert. Die dadurch gewonnenen Erkenntnisse trugen zur Ausführungssicherheit der Sanierungsmaßnahme bei. Durch die umfangreichen Voruntersuchungen konnten ein geeignetes Verfahren und ein PE-Rohr mit optimaler Passform ausgewählt werden.
Praxisfall Dortmund:
Ein Bauvorhaben der Stadtentwässerung Dortmund umfasste u.a. die Modernisierung von Mauerwerkskanälen im Eiprofil, die sich zwischen 97 und 135 Jahren im Dauerbetrieb befinden. Für eine größtmögliche Ausführungssicherheit der angestrebten Innensanierung sollte das reale Profilmaß über den gesamten Verlauf aller Haltungen bestimmt werden. Dazu wurde mit der Dreh- und Schwenkkopfkamera Orpheus eine kontinuierliche, lasergestützte Profilmaßbestimmung in einem Arbeitsgang mit der optischen Inspektion vorgenommen. Die Messergebnisse dienten der mit der Planung beauftragten Vogel Ingenieure GmbH als Grundlage für die Sanierungsplanung sowie für die Auswahl und Konfektionierung der Schlauchliner.
Bei den Sanierungsobjekten handelte es sich unter anderem um 24 gemauerte Haltungen im Eiprofil in den Rohrnennweiten von EI 600/900, 700/1050 und 900/1350 mit einer Gesamtlänge von über 1.230 Metern.

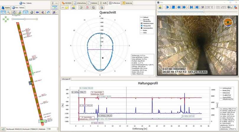
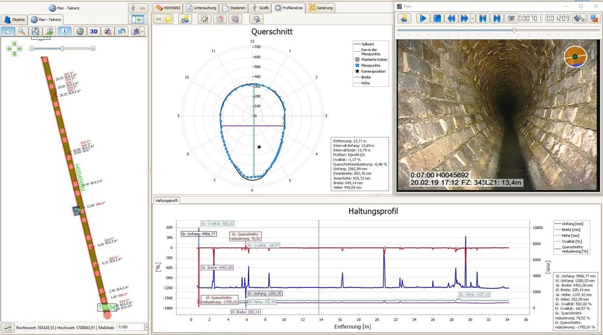
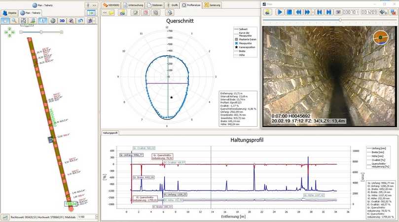
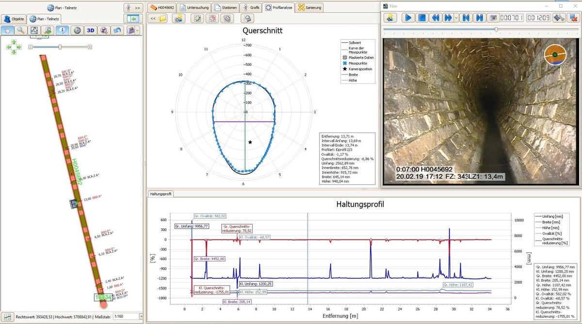
Der Laserscan wurde unmittelbar im Anschluss an die optische Inspektion auf dem Rückweg der Orpheus vom Zielschacht zum Startschacht durchgeführt. Dazu wurde die Betriebsart vom Inspektionsmodus auf den Laser-Scan-Modus per Knopfdruck gewechselt, wodurch das Licht ausgeht, sich das Laser-Mess-System einschaltet und die Kamera auf die Rohrwand blickt. Anhand der beiden Laserpunkte bestimmt das System den Abstand der Kamera zur Rohrwand. Durch das Zurückfahren aus dem Kanalrohr bei gleichzeitigem Rotieren der Kamera wird schließlich das gesamte Profil der Haltung erfasst. Es entsteht eine Spirale von Lasermesspunkten. Bei schnellerem Zurückziehen entstehen größere, lang gestreckte Spiralen, da weniger Lasermesspunkte erfasst werden. Je langsamer die Kamera zurückgefahren wird, umso engere Spiralen bilden sich, da die Laserpunktmessungen in dichteren Abständen erhoben werden.
Die auf diese Weise erfassten Laserpunkte wurden mit der Software IKAS evolution analysiert und durch die Planer der Vogel Ingenieure GmbH ausgewertet. Mit der Ermittlung des gemessenen maximalen und minimalen Umfangs über die gesamte Länge der jeweiligen Haltung konnte im weiteren Projektverlauf ein Schlauchliner ausgewählt werden, dessen Dehnverhalten optimal auf die real vorliegenden Profilmaße ausgerichtet ist. Dadurch kann verhindert werden, dass sich der Schlauchliner infolge eines unzureichenden Dehnverhaltens nicht vollständig an die Rohrwand anlehnt bzw. dieser bei der Installation Schaden nimmt. Können sich Schlauchliner bei der Installation infolge real größerer Nennweiten als angenommen nicht umfänglich an die Rohrwand anlegen, bildet sich ein größerer Ringspalt als in der statischen Berechnung standardmäßig angenommen (vgl. weiterführende Erläuterungen dazu im Fachartikel von Markus Vogel (2018): „Schlauchlining – bewährt, aber nicht trivial!“ https://www.vogel-ingenieure.de/pdf/bbr-0708-2018-20-31-Vogel.pdf). Diese kann in Abhängigkeit von der realen Belastungssituation zur Überlastung des Schlauchliners im Verlauf der Nutzungsdauer führen. Die Überdehnung der Schlauchliner bei der Installation kann zudem die Innenfolie beschädigen, so dass der Schlauchliner die erforderliche Qualität von Beginn an nicht erreicht. Um diese Risiken zu vermeiden, wird das Bestellmaß an die real vorliegenden Profilmaße angepasst. Die Profilmessung und Datenauswertung in Vorbereitung einer Sanierungsmaßnahme sollte, zur Vermeidung von Zeitverzögerungen und Nachtragserfordernissen, bereits im Planungsstadium erfolgen.
Praxisfall Bruchsal:
Der Abwasserbetrieb Bruchsal beauftragte Vogel Ingenieure mit der Planung zur Renovierung von Mischwasserkanälen mit dem Ziel, eine Erneuerung möglichst lange zu vermeiden. Die Maßnahme umfasste unter anderem 20 nicht begehbare Haltungen im Eiprofil aus Beton in den Rohrnennweiten von EI 250/375 bis 500/750 mit einer Gesamtlänge von etwa 985 Metern. Mit Blick auf die zuletzt gemachten Erfahrungen bei Einsatz des Schlauchlining-Verfahrens empfahl Vogel Ingenieure eine Bestimmung der realen Profilmaße im Zuge der ohnehin erforderlichen optischen Inspektion. Die optische Inspektion und gleichzeitige kontinuierliche Vermessung aller 20 Haltungen im Eiprofil dauerte insgesamt 30 Arbeitsstunden. Während der optischen Inspektion mit der Orpheus wurden als Hauptschadensbilder Undichtigkeiten an Bauteilverbindungen sowie Korrosion festgestellt. Die Korrosion lag zumeist über die gesamte Haltungslänge vor.
Den Sollwert für die jeweilige Haltung im Eiprofil hinterlegte das Ingenieurbüro in den Einstellungen der Software IKAS evolution zu der Profilanalyse. In den Ansichtsoptionen kann die Sollwertkurve für eine vergleichende Darstellung der Messpunkte mit dem Idealmaß eingeblendet werden. Diese Option ist hilfreich für die Plausibilitätskontrolle. Beim Anklicken einer Position im Haltungsprofil springt die Software an die entsprechende Position im Video. Dadurch konnten die Messwertergebnisse anhand der Videoaufzeichnung der TV-Befahrung unmittelbar plausibilisiert werden. Das Ingenieurbüro konnte auf diese Weise auffällige Messwerte real vorliegenden Gegebenheiten wie Restwasser in der Rohrsohle, verfestigte Ablagerungen, Anschlussöffnungen, fehlenden Wandungsteile oder einragende Hindernisse zuordnen. Mit Maskierungen wurden Bereiche im Rohr markiert und eliminiert, deren Auswirkungen auf die Berechnung der Innen-Umfangmaße unerwünscht war. Dieses waren beispielsweise Anschlüsse oder stehendes Wasser.
In Kenntnis der real vorliegenden Profilmaße wurde mit dem vom Sanierungsunternehmen vorgesehenen Linerhersteller eine darauf abgestimmte Liner-Konfektionierung vorgenommen. Die Messdatenanalyse ergab, dass die Regelumfangsmaße teilweise unterschritten und in einer Reihe von Haltungen um bis zu 8 % überschritten wurden. Die maximale Umfangsabweichung innerhalb einzelner Haltungen (Maximalmaß zu Minimalmaß) lag in zwei Fällen bei 9,8 %. In 6 von 20 Haltungen wurden Maßabweichungen im Altbestand ermittelt, die den Linerhersteller in Abstimmung mit dem Planer dazu veranlassten, von den Standardumfangmaßen der Liner für die Eiprofilgröße abzuweichen. In allen 6 Fällen wurde bei der Laservermessung ein größeres Umfangmaß ermittelt, was auf die Korrosion zurückzuführen ist. Mit der Anpassung der Bestellmaße wurde verhindert, dass sich der Liner infolge eines unzureichenden Dehnverhaltens nicht vollständig an die Rohrwand anlehnt bzw. dieser bei der Installation Schaden nimmt.

Sanierungsergebnisse: Renovierung mit Schlauchlining
In den nachfolgenden Beispielbildern werden Haltungen sowohl vor dem als auch nach dem Einzug des Schlauchliners dargestellt. Die Vorher-Bilder zeigen den Zustand der beschädigten Rohrleitungen, einschließlich Deformationen, Versätzen und Rissen. Es wird deutlich, welche Auswirkungen ein zu groß angenommenes Profilmaß auf die Schlauchlinersanierung haben kann und wie Sanierungsergebnisse mit passendem Liner aussehen.
Rohrpost abonnieren!
Wir graben für Sie nach Neuigkeiten. Die Ergebnisse gibt es bei uns im Newsletter.
Jetzt anmelden!


Diese Beispiele unterstreichen die Effektivität des Schlauchlining-Verfahrens und die Präzision, die durch die lasergestützte Deformationsmessung und sorgfältige Sanierungsplanung erreicht wird.


Weiterlesen:
Neueste Beiträge:
Meistgelesene Artikel
Jetzt Ausschreibungen finden
Wählen Sie eine Leistungsart, die Sie interessiert.


Bau


Dienstleistung


Lieferung
Verwandte Bau-Stichworte:
Top Bau-Stichworte:
Jetzt zum Newsletter anmelden:
Leitungsbau, Kanalsanierung, Abwasser – erfahren Sie das wichtigste rund ums Thema unterirdische Infrastruktur.











