Laserscan bringt wertvolle Erkenntnisse
Im Vorfeld der Modernisierung von Eiprofil-Mauerwerkskanälen in Dortmund sollte das reale Profilmaß über den gesamten Verlauf aller Haltungen bestimmt werden. Dazu wurde mit der Dreh- und Schwenkkopfkamera Orpheus 2 von IBAK eine kontinuierliche, lasergestützte Profilmaßbestimmung in einem Arbeitsgang mit der optischen Inspektion vorgenommen.

Schmies.eu Vakuumsaugfässer im Anhängerformat
Vakuumsaugfässer von Schmies.eu: robust, flexibel und - auf Wunsch - auch in kippbarer Ausführung. Die clevere Alternative zum Großfahrzeug.
Die Messergebnisse dienen als Grundlage für die Sanierungsplanung sowie für die Auswahl und Konfektionierung der Schlauchliner. Bei den Sanierungsobjekten handelt es sich unter anderem um 24 gemauerte Haltungen im Eiprofil in den Rohrnennweiten von EI 600/900, 700/1050 und 900/1350 mit einer Gesamtlänge von über 1.230 Metern. Die Stadtentwässerung der Stadt Dortmund legt großen Wert auf eine versierte und umfassende Planung, da diese maßgeblich zum Ergebnis einer Sanierungsmaßnahme beitrage. Die beauftragte Vogel Ingenieure GmbH empfahl eine Bestimmung der realen Profilmaße im Zuge der ohnehin erforderlichen optischen Inspektion.

Kontinuierliche Profilmaßbestimmung
Die optische Inspektion erfolgte mit der Orpheus 2 von IBAK, die durch die am voll rotationsfähigen Kamerakopf integrierten Laser eine Profilmaßbestimmung über die gesamte Haltungslänge von Eiprofilen ermöglicht. Der Laserscan wurde unmittelbar im Anschluss an die optische Inspektion auf dem Rückweg der Kamera vom Zielschacht zum Startschacht durchgeführt.
Die massiven Ausbrüche in der Sohle und Krümmungen in der Haltung erforderten einen äußerst robusten Fahrwagen. Der leistungsfähige IBAK-Kamerafahrwagen T 86 fuhr zuverlässig mit gleichmäßiger Geschwindigkeit von etwa 5 bis 7 cm/sek zurück, bis der Längenzähler 0,0 m anzeigte. Der Inspekteur startete die Aufnahme für die kontinuierliche Profilanalyse über die Software IKAS evolution. Da die Laser in die Inspektionskamera integriert sind, musste das Laser-Mess-System nicht mit einer Halterung vor der Kamera angebracht werden. Somit entfällt für den Inspekteur zusätzlicher Aufwand für die Montage und der Aufnahmevorgang für die Profilanalyse fügt sich optimal in die Arbeitsabläufe der TV-Inspektion ein.
Analyse mittels Software
Die auf diese Weise erfassten Laserpunkte wurden mit der Software IKAS evolution analysiert und durch die Planer der Vogel Ingenieure GmbH ausgewertet. Ein Anwender hat die Wahl, ob er die Analyse am Arbeitsplatz in der TV-Anlage oder am PC im Büro vornehmen möchte. Die Wahl der geeigneten Vorgehensweise hängt entscheidend vom Anwendungsfall ab. Im Rahmen der hier beschriebenen Untersuchung erfolgte die Datenverarbeitung unter Anwendung der Profilanalyse-Office-Version durch die Experten von Vogel.

Plausibilitätsprüfung und Nachbearbeitung der Messdaten
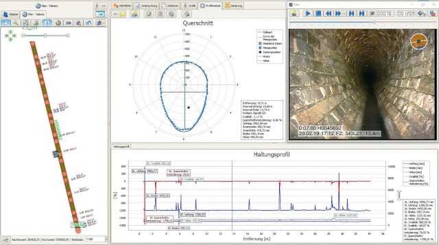
Den Sollwert für die jeweilige Haltung im Eiprofil hinterlegte das Ingenieurbüro in den Einstellungen der Software zur der Profilanalyse. In den Ansichtsoptionen kann die Sollwertkurve für eine vergleichende Darstellung der Messpunkte mit dem Idealmaß eingeblendet werden. Diese Option ist hilfreich für die Plausibilitätskontrolle (vgl. Abb. 2).
Mit Maskierungen können Bereiche im Rohr markiert und eliminiert werden, deren Auswirkungen auf die Berechnung der Innen-Umfangmaße unerwünscht ist. Dieses können z.B. Anschlüsse oder stehendes Wasser sein. Die in diesen Bereichen erfassten Messwerte stellen keine relevanten Maße des Eiprofils im eigentlichen Sinne dar. Hierzu zählen auch Ablagerungen, die bei einer anstehenden Sanierung im Ergebnis keine Rolle spielen, da sie vorher entfernt werden. Deshalb bietet die Software die Möglichkeit, die Messdaten zu bereinigen. Innerhalb einer Maskierung wurden die realen Werte gegen ideale Werte ersetzt. Die Berechnung der idealen Werte erfolgte unter Berücksichtigung der erfassten Messwerte und auf Grundlage eines idealen Profils.
Rohrpost abonnieren!
Wir graben für Sie nach Neuigkeiten. Die Ergebnisse gibt es bei uns im Newsletter.
Jetzt anmelden!


Ergebnisse aus Dortmund
Durch den Laserscan der Haltungen konnten Daten und damit Erkenntnisse gewonnen werden, die über eine rein optische Inspektion hinausgehen bzw. diese unter Umständen berichtigen. Die Messdatenanalyse ergab, dass alle hier betrachteten vermessenen Profile im Umfang und Höhe größer als die Angaben aus den Bestandsplänen sind. Die maximale Umfangabweichung innerhalb einzelner Haltungen (Maximalmaß zu Minimalmaß) lag in 7 von 24 Fällen über 7 %.
Weitere Ergebnisse in einem ausführlichen Bericht lesen Sie in der kommenden B_I umweltbau (Heft 3/20) ab dem 26. Juni.
Weiterlesen:
Neueste Beiträge:
Meistgelesene Artikel
Jetzt Ausschreibungen finden
Wählen Sie eine Leistungsart, die Sie interessiert.


Bau


Dienstleistung


Lieferung
Verwandte Bau-Stichworte:
Top Bau-Stichworte:
Jetzt zum Newsletter anmelden:
Leitungsbau, Kanalsanierung, Abwasser – erfahren Sie das wichtigste rund ums Thema unterirdische Infrastruktur.








